Calcium Ammonium Nitrate Production Line (100,000-500,000 t/y)
Complete fertilizer production system for calcium ammonium nitrate (CAN)
- Production capacity: 100,000-500,000 t/y
- Product quality: Complies with HG/T 3790-2016 Calcium Ammonium Nitrate for Agricultural Use
Calcium ammonium nitrate can be produced using two main industrial methods:
- By-product process from nitrophosphate production
- Mixing process (ammonium nitrate-calcium carbonate)
- By-product Process
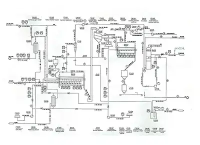
- Mixing Process
- Raw Material
In the nitrophosphate by-product process, phosphate mineral is treated with nitric acid to produce nitrophosphate fertilizer. The resulting acid digestion liquor is cooled, and calcium nitrate tetrahydrate crystallizes out. The crystals then react with carbon dioxide in a converter, where ammoniation and carbonation take place.
The resulting suspension of ammonium nitrate and calcium carbonate is processed through evaporation, concentration, granulation, drying, cooling, screening, coating, and packaging, producing calcium ammonium nitrate with a nitrogen content of approximately 21 wt%.
The ammonium nitrate-calcium carbonate mixing process consists of the following main steps: liquid ammonia evaporation, neutralization reaction, steam scrubbing, evaporation and concentration, mechanical mixing, granulation, drying, cooling, screening, coating, and packaging.
Main Chemical ReactionsCaCO3+2HNO3=Ca(NO3)2+CO2+H2O+Q
HNO₃+NH₃=NH₄NO₃+Q
- Gaseous ammonia buffer tank
- Neutralization reactor
- Steam scrubbing tower
- Primary evaporation flash tank
- Ammonium nitrate primary evaporator
- Primary evaporation separator
- Primary evaporation condenser
- Ammonium nitrate final evaporator
- Process condensate cooler
- Neutralization flash tank
- Ammonium nitrate solution tank
- Evaporation condensate tank
- Ammonium nitrate melt tank
- Final evaporation scrubber
- Scrubbing circulation liquid tank
- Ammonium nitrate solution pump
- Final evaporation blower
- Induced draft fan
- Final evaporation air heater
- Dryer off-gas scrubbing tower
- Mixing tank
- Mixing tank agitator
- Twin-shaft granulator
- Vertical cooler
- Slurry pump
- Vibrating screen
- Coating machine
- Cyclone separator
- Physical state: liquid
- Pressure: 9-14 bar(A)
- Temperature: 22-35°C
- Ammonia content: ≥99.5 wt%
- Oil content: ≤10ppm (wt.)
- Water content: ≤ 0.5 wt%
- Concentration: 65-68 wt%
- NOx (as NO₂): ≤100ppm
- Pressure: ≥8bar(A)
- Temperature: 30°C
- Chloride (Cl⁻): ≤1ppm
- SiO₂: ≤1ppm
- CaCO₃: ≥90 wt%
- CaO: ≥50 wt%
- Particle size: 25-150μm
Delandi (Nantong) Machinery is dedicated to the development of the fertilizer industry, focusing on process design, production equipment manufacturing, and production performance improvement for fertilizer manufacturing projects. We bring together a team of experienced professionals with deep technical knowledge and long-term industry involvement.
